Top.Mail.Ru
Ответы

Иж планета 5. По какой схеме происходит подзарядка АКБ на мотоцикле?

По дате
По рейтингу
Аватар пользователя
Новичок
9лет

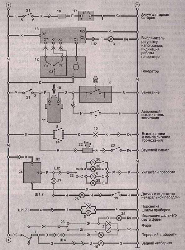
1 - лампа стояночного света;
2 - лампа ближнего и дальнего света фары;
3 - контрольная лампа работы генератора;
4, 5 - лампы подсветки шкалы спидометра;
6 - лампа фонаря указателя поворота;
7 - правый комбинированный переключатель;
8, 14 - выключатели сигнала торможения переднего и заднего тормоза;
9 -прерыватель;
10 - свеча зажигания;
11 - катушка зажигания;
12 - генератор;
13 - выпрямитель-регулятор напряжения;
15 - лампа сигнала торможения;
16 - лампа заднего габаритного фонаря;
17 - аккумуляторная батарея;
18 - предохранитель 10 А;
19 - датчик включения нейтральной передачи;
20 - лампа фонаря указателя поворота;
21 - замок зажигания;
22 - звуковой сигнал;
23 - левый комбинированный переключатель;
24 - реле указателей поворота;
25 - лампа индикатора дальнего света;
26 - лампа индикатора нейтральной передачи;
27 - лампа индикатора поворота;
28, 29, 30 - лампы указателей поворота

Аватар пользователя
Мудрец
9лет

По электрической.